Какая схема подключения конфорок на плите. Мечта
- Какая схема подключения конфорок на плите. Мечта
- Как подключить конфорку с 3 контактами. Подключение электроплиты своими руками, схема подключения
- Как подключить конфорку 1243. Подключение переключателя к конфорке в электроплитах.
- Подключение переключателя электроплиты. Как заменить переключатель мощности электрической плиты
- Признаки неисправности детали
- Пошаговая инструкция по замене детали
- 1. Отключите технику от сети электропитания
- 2. Снимите заднюю и верхнюю крышку
- 3. Взглядом найдите переключатель
- 4. Открутите деталь
- 5. Отсоедините клеммы и провода
- 6. Замените старую деталь на новую и подсоедините все провода
- 7. Прикрутите деталь к плите и наденьте на штырь «ручку»
- 8. Соберите плиту обратно
- Схема подключения конфорки электроплиты. ЭКЧ-конфорка. Электрическая схема. Поиск неисправности. Возможности включения.
Какая схема подключения конфорок на плите. Мечта

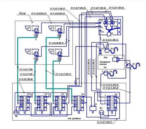
Еще более популярной, чем Электра, была плита Мечта с модельным номером 8. Она представляет собой небольшую духовку, на верхней грани которых располагается два ТЭНа. На схемах к этой плите нагреватели, которые находятся на конфорках обозначаются цифрами 1 и 2, рядом с ними находится буквенный индекс «Е». Нагреватели с 3 по 5 находятся внутри духовки. Основной модуль, благодаря которому выполняется настройкой обозначается цифрами 1 по 4 и имеет индекс S. В конструкции предусмотрены световые индикаторы. Они могли сигнализировать о работе конфорок, ТЭНов внутри духовки и просто подсветку. В паспорте они обозначены как HL и имеют цифры от 1 до 3.
Обратите внимание! На схеме также можно найти элемент с обозначением Т-300. Это тепловое реле, которое отвечало за отключение при достижении определенной температуры.

В плите реализована возможность управления интенсивностью нагрева. Оно производится переключателем S1. Благодаря замыканию контактов электрический ток поступает от вилки, которая обозначена XP и через предохранитель F подается на нагреватель, который находится в духовке. Он соединен последовательно с остальными ТЭНами, которые находятся в духовке. Это означает, что до того, как выполнить замену, необходимо определить, какой конкретно нагреватель вышел из строя. Сделать это можно изменением положения переключателя в такое положение, чтобы питание подавалось отдельно на один или два нагревателя в духовке. Для каждой конфорки также есть свой переключатель. На схеме обозначено, как идут провода для подключения каждого отдельного нагревателя.

Как подключить конфорку с 3 контактами. Подключение электроплиты своими руками, схема подключения
В каждом доме на кухне есть плита. Это непременный атрибут, без которого очень сложно представить жизнь современного человека. Постепенно уходят в небытие газовые плиты – им на смену идут электроплиты. Если уметь обращаться с такой плитой, она может прослужить долгие годы. Но прежде чем приступить к ее эксплуатации, необходимо приобрести плиту, если ее еще нет, и внимательно изучить схему ее подключения, если вы хотите установить ее своими руками.

Прежде всего, купленную плиту следует распаковать и проверить, нет ли на ней механических повреждений. Если таковые имеются – нужно просить замену.
Существует три схемы подключения электроплиты: однофазная, двухфазная и трехфазная. У электроплиты есть клеммный разъем, который и помогает понять, какую фазу использовать. Однако в настоящее время большинство квартир оснащены однофазной электропроводкой, соответственно, и плиту надо подключать по однофазной схеме. Для этого необходимо установить перемычки в клеммной колодке. После чего можно к клеммной колодке подсоединить силовой кабель.
Далее необходимо подключить к силовой вилке кабель. Делать это нужно, если у вас уже есть розетка под электроплиту. Если она отсутствует, прежде всего розетку придется устанавливать.
Розетки для подключения электроплиты

В комплекте с приобретенной вами электроплитой должен быть кабель для подключения ее к электрической сети и вилка на 32А. Соответственно, для такой вилки необходимо наличие розетки также на 32А. Обращаем внимание на два нюанса: во-первых, если у вас подобной розетки нет, ее следует установить в удобном месте, заранее убедившись в том, что кабель от плиты до нее дотянется; во-вторых, розетка должна быть только евростандарта. Чтобы подобную розетку подключить, вам потребуется проложить еще один кабель до щитка в своей квартире, а затем дать на нее питание от отдельного автомата, который в свою очередь должен быть рассчитан на максимальный ток.

Подключение конфорок электроплиты своими руками

Особое внимание уделите подключению конфорок к своей электроплите. Обычно схему подключения конфорок электроплиты можно увидеть в паспорте купленной вами плиты. Каждая конфорка должна состоять из следующих элементов: стального корпуса, теплоизоляции со съемной крышкой и клеммником, закрепленных на внутренней поверхности плиты плоских нагревателей.
Конфорку необходимо установить в соответствующую ей ячейку в электроплите таким образом, чтобы рабочая поверхность конфорки выступала над поверхностью плиты. Регулировочные винты, находящиеся в опорной части вашей плиты, помогут зафиксировать конфорку в идеально горизонтальном положении. Далее нужно подключить провода электропитания к винтам клеммника и зажать гайки. При подключении конфорки настоятельно рекомендуем пользоваться схемами и инструкциями, а еще лучше – помощью специалиста. Не забывайте, что самостоятельная установка конфорок может испортить вашу электроплиту в случае некорректной их установки.
Важно не забыть после проведенной самостоятельной установки проверить в электрощитке, надежны ли все соединения, правильно ли все подключено. Только после того как вы убедитесь в том, что весь процесс подключения электроплиты произведен правильно, можно включить плиту и проверить ее во всех режимах работы. Это тестовое включение. Только затем, когда вы проверите плиту в ее работе, можно приступать к ее дальнейшей эксплуатации. И помните: правильно подключенная электроплита может работать без сбоев долгое время. Если же вы не уверены в своих силах, то лучше всего обратиться к специалисту.
Как подключить конфорку 1243. Подключение переключателя к конфорке в электроплитах.
Для человека ни разу не подключавшего переключатель к конфорке может показаться запутанным делом. Как только открываешь крышку плиты и заглядываешь внутрь, глаза разбегаются от количества проводов , сразу хочется закрыть и вызвать мастера. И в большинстве случаев это будет правильным решением. Для тех, кто хочет разобраться что к чему и посвящена эта статья. На всякий случай довожу до вашего сведения - Заниматься ремонтом плиты должен монтажник с допуском по электрическим работам не ниже 3 уровня. Итак начнем.
Основные правила для подключения переключателей :
- Ознакомьтесь с инструкцией. Большинство производителей в инструкции включают схемы подключения и детали, которыми комплектовалась плита.
- При замене проводов вы должны понимать, что в электрических плитах используются провода с термоизоляцией. Сечение проводов от переключателя до плиты должно быть не менее 1.5 мм².
- После установки проверьте вольтметром каждое положение переключателя . Сопротивление должно меняться от большему к меньшему. Не должно быть скачков "сначала больше, потом меньше (кроме положения 6-0-1)" Чем меньше сопротивление, тем большую температура будет выдавать конфорка .
- Обязательно проверьте плотность подключения фастон контакта к переключателю . Если он будет не плотно присоединен, возможен нагрев переключателя или провода , что может привести к быстрой поломке.
- Самое важное правило: Все работы должны проводиться без подачи электричества на Электроплиту. (Плита должна быть отключена от электрической цепи)
Исходя из опыта многие переключатели могут быть заменены аналогами все они примерно похожи и если вы не нашли ваш переключатель у нас в магазине или на просторах интернета не стоит отчаиваться. Переключатель можно подобрать, зная несколько его особенностей (характеристик).
1. Количество переключений. Обычно для электрических плит с ЭКЧ конфорками используются переключатели 7ми позиционные 6 позиций переключения и 0 позиция, когда конфорка находится в выключенном состоянии. 5ти позиционные переключатели обычно используются для подключения к духовке.
2. Длина и диаметр вала. Имеется ввиду, размер вала к которому крепится ручка. У большинства плит она 23 мм. Но бывают переключатели и с большим размером вала.
3. Способ крепления переключателя к плите. Он определяется расстоянием между крепежными отверстиями переключателя со стороны вала.
Зная эти основные характеристики вы сможете самостоятельно подобрать себе аналог переключателя для вашей плиты.
Надеюсь эта небольшая вводная часть помогла вам понять общие принципы. Теперь давайте перейдем к конкретным деталям.
Подключение переключателя электроплиты. Как заменить переключатель мощности электрической плиты
Переключатель мощности конфорок для электроплиты позволяет настраивать оптимальный уровень тепла, выделяемого тэном (нагревательным элементом). Это позволяет готовить абсолютно разные блюда, ведь для некоторых требуется определенная температура приготовления. Также данный переключатель изменять время приготовления, так как на низкой температуре еда приобретает нужный вид медленнее. Именно поэтому очень важно, чтобы абсолютно все были в рабочем состоянии.
Но он может ломаться, что сильно сказывается на возможностях техники. Именно поэтому мы и расскажем о замене данной детали.
Признаки неисправности детали
- Конфорки не работают. То есть сама деталь вращается, однако это действие ни к чему не приводит. Вообще, данный признак может также свидетельствовать о коротком замыкании, поэтому лучше проверьте еще несколько пунктов.
- Вы не можете сдвинуть с места переключатель. Это свидетельствует о том, что механизм регулировки разрушен, поэтому ответной реакции и не существует. Тут можно почистить место соединения от загрязнений, но, если и это не помогает, то следует заменять.
- Также о поломке говорит тот факт, что при движении ручкой Вы слышите треск или хруст. Видимо, система регуляции настолько износилась, что запчасти трутся друг об друга и ломаются. Такое уже не починить, нужно покупать новую запчасть.
Теперь самое время рассказать о этапах, из которых состоит замена переключателя мощности для электроплиты. Свой рассказ для Вашего удобства мы дополним фотографиями. Они будут отражать на себе сам процесс, поэтому Вы с легкостью повторите его на своей технике!
Пошаговая инструкция по замене детали
Так как работа будет тесно связана с подключением проводов, то мы рекомендуем запастись камерой и фотографировать подключения. Так Вы сможете присоединить новую деталь правильным образом с первого раза. Это небольшой совет на все случаи ремонта, поэтому старайтесь пользоваться им почаще.
1. Отключите технику от сети электропитания
Так Вы исключите все варианты, где Вы можете быть поражены током. С такими вещами лучше быть осторожным!

2. Снимите заднюю и верхнюю крышку
Это откроет доступ к внутренним запчастям.

3. Взглядом найдите переключатель
Сфотографируйте схему соединения. Это значительно облегчит сборку техники.

4. Открутите деталь
Она останется держаться только на проводах.

5. Отсоедините клеммы и провода
Сделайте это максимально аккуратно, ведь они могут порваться.

6. Замените старую деталь на новую и подсоедините все провода
Воспользуйтесь фотографией, которую Вы сделали ранее.

7. Прикрутите деталь к плите и наденьте на штырь «ручку»

8. Соберите плиту обратно

Вот Вы и произвели замену. Будьте уверены, она прослужит Вам максимально долго при бережном отношении.
Если Вам требуются запчасти для проведения самостоятельного ремонта, приобретайте их у нас: широчайший ассортимент, быстрая доставка по России и гарантия на всё.
Схема подключения конфорки электроплиты. ЭКЧ-конфорка. Электрическая схема. Поиск неисправности. Возможности включения.
В большинстве советских электрических плит используется конфорка типа ЭКЧ. В этой статье я расскажу о всех преимуществах и недостатках этих конфорок.
ЭКЧ. Описание и маркировка
Название расшифровывается довольно просто — электрическая конфорка чугунная. Далее идут три цифры. Первая показывает установочный размер: 145, 180 и 220 миллиметров. Потом указывается мощность конфорки: 1000, 1500, 2000 или 2600 Вт. И следом не всегда, но указывается напряжение: 220 вольт.
Конфорки могут иметь другой тип, но нам важна техническая сторона.
ЭКЧ. Устройство и принцип действия
Конфорки такого типа имеют две или три спирали и, соответственно, два или три вывода. Спирали могут иметь одинаковое или разное сопротивление. Благодаря этому можно регулировать мощность в широких пределах. Тут уже все зависит от фантазии производителя. Теоретически, при быстром подсчете три нагревательных элемента разного сопротивления могут дать 10 ступеней регулировки, но переключатель для такой регулировки будет довольно сложный, поэтому обычно используют переключатели на 3 или 6 ступеней. Регулировка осуществляется посредством параллельного и последовательного включения нагревательных элементов.
ЭКЧ. Электрическая схема.
Мощность элементов может быть и неодинаковой. Довольно часто схема имеется на нижней стороне конфорки в виде оттиска. Тем не менее, что нужно знать, чтобы вы могли проверить все спирали и определить схему (ибо и она может отличаться от предложенной, хотя чаще всего выглядит именно так). Итак, если мультиметром в (или проверки сопротивления) прозвонить 2 и 4 контакт, то вы получите самое большое сопротивление, потому что в этой цепочке все три спирали будут соединены последовательно, а при последовательном соединении сопротивления суммируются. Если замкнуть 4 и 3 между собой, а затем 1 и 2 и замерить сопротивления между этими парами контактов, то вы получите самое маленькое сопротивление, потому что все спирали будут соединены параллельно. А в параллельном соединении сопротивлений, общее сопротивление будет меньше самого наименьшего. Соответственно, можно измерить сопротивление каждой спирали:
- №1 — контакты 3 и 2
- №2 — контакты 3 и 1
- №3 — контакты 1 и 4
Если какая-то из спиралей перегорела, то конфорка в некоторых положения не будет работать вообще, а в некоторых не будет развивать максимальной мощности.
ЭКЧ. Взаимозаменяемость с другими конфорками.
Если у вас к старой конфорке подключалось только два провода, а не четыре, то конфорку ЭКЧ можно установить. А вот обратная замена не получится. Дело в том, что если у вас только два провода, значит регулировка мощности осуществляется переключателем с плавной регулировкой. В таких переключателях температура регулируется биметаллической пластиной. В то время, как ступенчатые переключатели регулируют температуру посредством включения определенных спиралей конфорки комбинируя последовательно и параллельное включение спиралей. Чтобы подключить ЭКЧ к переключателю с плавной регулировкой надо объединить между собой контакты 4-3 и 2-1, а затем подключить два провода к этим парам. В итоге вы получаете конфорку, которая регулируется переключателем посредством биметаллической пластины. Если же наоборот, у вас есть ступенчатый переключатель, а вы на него пытаетесь подключить конфорку с одной спиралью, то в каком-то одном положении она у вас будет все время работать на полную мощность.
ЭКЧ. Экспресс-конфорка

Есть разновидность ЭКЧ конфорок, которые маркируются, как экспресс-конфорки. Определить их можно по красному кругу в центре конфорки. Внутри такой конфорки есть спираль повышенной мощности со встроенным термореле. Такие конфорки быстрее разогреваются, а когда выходят на максимальный режим термореле отключает спираль повышенной мощности, тем самым предотвращая перегрев конфорки. Схема включения ничем не отличается от обычных конфорок. Что выбирать, обычную или экспресс, решать вам. Я лично предпочел бы обычную, ибо чем меньше всякого рода соединений, тем ниже риск поломки.
ЭКЧ. Нюансы использования.
В принципе, нюанс один — эти конфорки не любят перегрева. Следовательно, нужно постараться не включать конфорку на максимальную мощность, если на ней ничего не стоит. То есть, если вы «любите» обогреваться конфорками в весенне-осенний период, то не стóит включать их на полную, достаточно будет половины мощности.
Поведем итог. В данной статье рассмотрена конфорка ЭКЧ, то есть чугунная, как наиболее распространенная, но сам принцип — ступенчатая регулировка мощности за счет применения нескольких спиралей в одной конфорке — может встречаться и в другом исполнении. Цель данной статьи дать вам понимание принципа работы подобных конфорок.
С наилучшими пожеланиями, Я!